Index of /C/Conrad-Johnson/PV7

[ICO]NameLast modifiedSizeDescription

[PARENTDIR]Parent Directory  -  
[IMG]pv7-parts-list.jpg2026-03-06 12:20 436K 
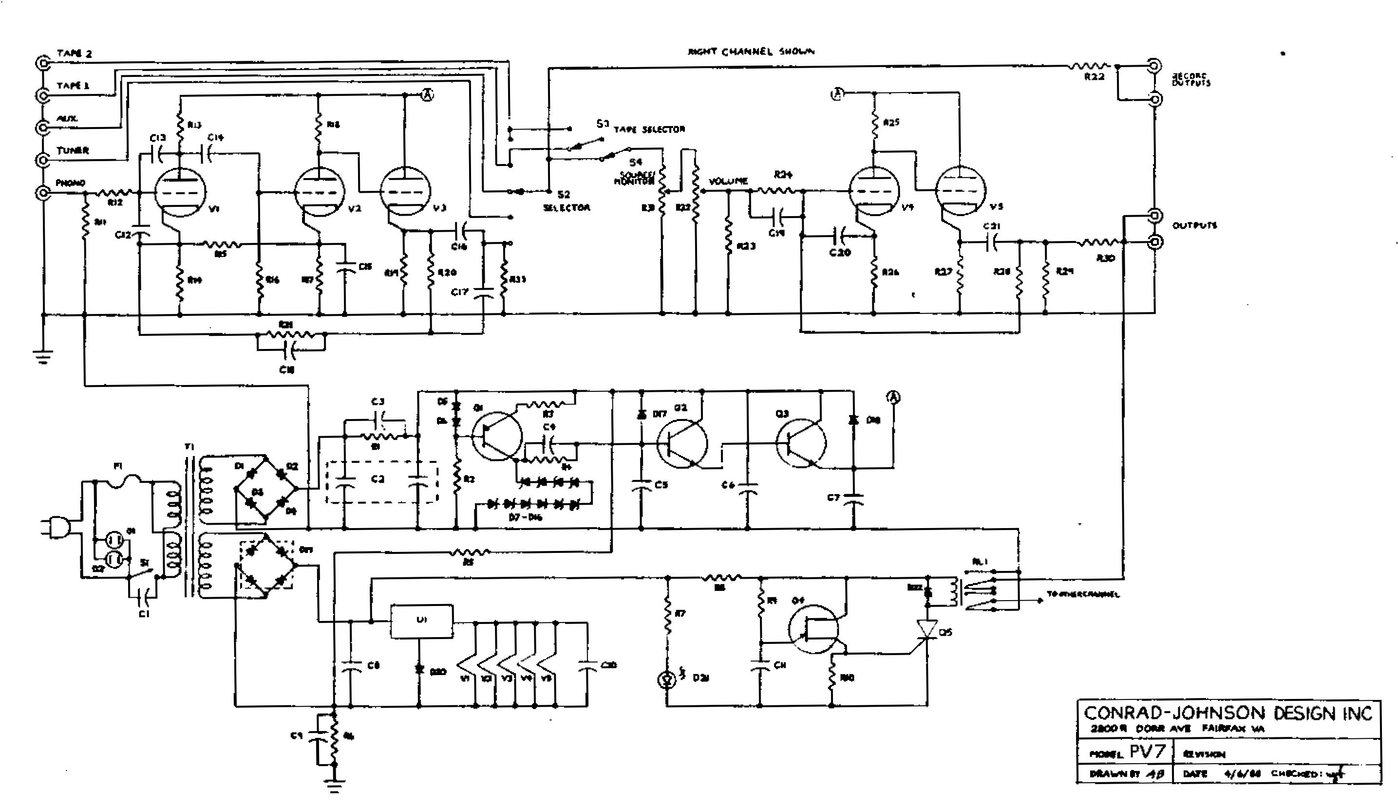
[IMG]pv7-schematic-1.jpg2026-03-06 12:20 596K 

Apache/2.4.64 (Ubuntu) Server at library.mikesservers.com Port 443